Категории

Популярные схемы
Схема радиостанции с плавным диапазоном  
Схема радиостанции с плавным диапазономРадиостанция предназначена для работы в двухметровом радиолюбительском диапазоне с частотной модуляцией. Любительская связь в этом диапазоне стремительно развивается, во многих крупных городах появляются любительские радиосети с использованием участка 145-146 Мгц. В основном радиостанции строятся с использованием фиксированной частоты или набора частот, в некоторых случаях такие аппараты позволяют перекрывать очень узкий участок за счет изменения параметров LC-цепи, включенной последовательно с кварцевым резонаторов, образуя таким образом узкополосной ГПД.





По внутренним связям частота гетеродина поступает на второй вход смесителя. В результате сложения этих частот в его выходном контуре С15 L8 формируется ВЧ напряжение с частотой, плавно изменяемой в пределах 144-146 МГц при помощи изменения внешнего напряжения на выводе 3 этой платы. Через катушку связи L9 это ВЧ напряжение поступает на вход усилителя мощности.

Рис.3
Схема радиостанции с плавным диапазономПринципиальная схема формирователя напряжения гетеродина приёмника показана на рисунке 3. Здесь используется такой-же генератор с кварцевой стабилизацией частоты, но резонатор установлен на 14,2 Мгц. Цепь из катушки L12 и конденсатора С26 служит для точной установки выходной частоты в контуре С30 L15 на уровне 128,5 Мгц. Сигнал ВЧ с катушки связи L16 поступает на первый вход смесителя. На второй вход этого смесителя поступает сигнал от ГПД 9-11 Мгц по внутренним связям микросхемы.

Частота ГПД определяется настройкой контура L21C40C39VD7. Управление частотой ГПД, как и в формирователе передатчика, выполняется изменением постоянного напряжения на конденсаторе С41, которое поступает через вывод 9 этой платы.

Рис.4
Схема радиостанции с плавным диапазономПринципиальная схема радиоприемного тракта показана на рисунке 4. Сигнал от антенны поступает на радиочастотный резонансный усилитель на транзисторе VT5, через колебательный контур LC45 L22, который настроен на середину диапазона, и далее на первый затвор этого транзистора.

На второй затвор поступает напряжение смещения от делителя на резисторах R35 и R36, подбирая соотношение номиналов этих резисторов можно изменять коэффициент усиления этого каскада. В стоковой цепи этого транзистора включен контур С46 L23, который так-же как и входной настроен на середину принимаемого диапазона.

С выхода усилителя через конденсатор С49 ВЧ напряжение поступает на смеситель, выполненный на транзисторе VT6. В данном случае напряжение входного сигнала и напряжение гетеродина поступают на базу этого транзистора, а в его коллекторной цепи включен контур С54124, настроенный на промежуточную частоту 6,5 Мгц. Такая ПЧ выбрана в связи с тем, что в настоящее время значительно проще достать элементы усиления и демодуляции ЧМ сигнала от цветных телевизоров типа УСЦТ, чем, ранее более популярные фильтры на 10,7 Мгц и микросхемы типа К174УР3, или R174XA26.

В данной случае используется гибридная микросхема УПЧЗ-1М от телевизора. Она содержит интегральную микросхему К174УР4 (которая не отличается от УРЗ), а также два пьезокерамических фильтра на 6,5 Мгц, один входной, и второй в фазосдвигаюшей цепи частотного детектора. Кроме того УПЧЗ-1М имеет предварительный УЗЧ с регулировкой громкости путем изменения сопротивления между выводом 7 и общим проводом. Таким образом используя эту широкодоступную гибридную микросхему значительно упрощается схема приёмника, и нет необходимости в настройке контуров УПЧ и частотного детектора.

Низкочастотный сигнал снимается с вывода 6 А3 и поступает на низкочастотный усилитель на транзисторах VT7- VT9, выполненный по традиционной схеме. Регулировка громкости выполняется изменением сопротивления между резистором R47 и общим проводом, которое подключается к выводу 16 этой платы.

Рис.5
Схема радиостанции с плавным диапазономПринципиальная схема усилителя мощности показана на рисунке 5. Высокочастотное напряжение от формирователя через конденсатор С62 поступает на каскад предварительного усиления на транзисторе VT10. В коллекторной цепи этого транзистора включен контур, настроенный на среднюю частоту несущей.

Усиленный сигнал через катушку связи L26 поступает на двухкаскадный усилитель мощности на транзисторах VT11 и VT12. которые работают в классе "С" с высоким КПД. Выходной полосовой фильтр на катушках L36, L37 и L38 и конденсаторах С76, С75 и С74 служит для выделения сигнала нужной частоты и фильтрации гармоник, и согласования выхода усилителя мощности с входным сопротивлением антенны.

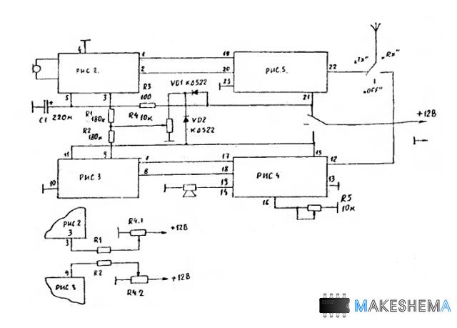
Схема соединений четырех плат радиостанции показана на рисунке 6. В данном случае используется схема не позволяющая работать на разнесенных частотах. Перестройка обеих ГПД выполняется переменным резистором R4. Если требуется работа на разнесенных частотах этот узел нужно выполнить в соответствии с рисунком 6.

Переключение режимов прием-передача выполняется тумблером с средним положением. В показанной на схеме положении режим передачи. В противоположном положении - приём. В средней положении контактные группы тумблера остаются разомкнутыми и питание 12В не поступает на схему.

Для регулировки громкости используется резистор R5. Он может быть расположен в любой месте корпуса радиостанции или даже за её пределами. Электронная регулировка громкости не критична к длине проводников.

Рис.6
Схема радиостанции с плавным диапазономРадиостанция выполнена на четырех печатных платах из одностороннего фольгированного стеклотекстолита толщиной 1,5мм. На двух платах размещаются формирователи высокочастотных напряжений для приёмного и передающего трактов, на третей приёмный радиотракт С УВЧ, УПЧ и УЗЧ, на четвертой - усилитель мощности передатчика.

К выполнению печатных плат нужно отнестись с особой осторожностью, от их качества зависит работоспособность аппарата в целом. Нужно выполнить рисунок так, чтобы обеспечить максимальную площадь печатного проводника общего провода. При этом не следует использовать двухстороннюю плату, у которой одна сторона не протравлена и используется как сплошной проводник общего провода. Дело в том, что на таких высоких частотах играет большую роль емкость монтажа, которая в таком случае может оказаться недопустимо высокой. Кроме того платы формирователей нужно поместить в жестяные экраны.

В радиостанции используются все резисторы типов МЛТ-0,125, С-2-23, С-2-33, переменные резисторы для регулятора громкости и настройки типа СП4-3, для громкости типа "В", для настройки типа "А". С ручкой настройки вал резистора настройки соединяется при помощи шестеренчатого готового редуктора с замедлением 1:12. Но можно использовать любой другой верньер или готовый многооборотный резистор. Шкала радиостанции выполнена в виде окна размерами 7x7 мм, пропиленного в корпусе, под этим окном размещается диск большой шестеренки редуктора, насаженный на Ось резистора настройки. На этом диске методом гравировки нанесены цифры шкалы.


ДРУГИЕ ПОХОЖИЕ СХЕМЫ НА САЙТЕ:


Авторизация
Логин:
Пароль:
Напомнить пароль?

Облако тегов

Опрос
Схемы каких устройств вам наиболее интересны?



Интересные схемы