Категории
Популярные схемы |
| Схема цифрового переключателя входов усилителя |
|
 Когда для нескольких устройств используется один усилитель с одним входом, необходим переключатель входов для усилителя. Для удобства переключатель нужно сделать дистанционным. В качестве коммутирующего элемента используется мультиплексор D4. Это микросхема КМОП серии. Коммутация происходит изменением сопротивления канала полевого транзистора.
Читать дальше...
|
|
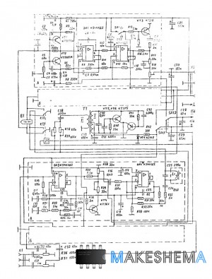
| Схема аудиоцентра |
|
Магнитофон выполнен в виде самостоятельного блока со своим источником питания. Он имеет два разъёма, один для подачи сигналов на запись от усилительного блока аудиоцентра, другой для подачи выходного напряжения ЗЧ на вход усилительного блока при воспроизведении фонограмм. Схема построена по сквозному принципу, это значит, что используются два независимых усилителя записи и воспроизведения. В схеме используется только одна головка, на которую при записи поступает напряжение подмагничивания от генератора подмагничивания.
Читать дальше...
|
|
| Схема простой автомагнитолы |
|
Эта несложная магнитола предназначена для работы в любом автомобиле: напряжением сети 12-14 вольт и заземленным минусом. Она воспроизводит моно- и стереофонические фонограммы, сделанные на кассетах типа МК60 и МК-10 с рабочий слоем из гамма-окиси железа. Характеристика в режиме воспроизведения - диапазон рабочих частот 40 - 14000 Гц, номинальная выгодная мощность на нагрузке 4 ома - 2 вт, максимальная - 3,5 вт, диапазон регулировки тембра в пределах 12 дб, регулировка по ВЧ.
Читать дальше...
|
|
| Схема Тюнера-Усилителя |
|
Усилитель выполнен в виде самостоятельного блока с своим источником питания. Он имеет входы для четырех внешних источников сигнала с регулируемой чувствительностью в каждом входе, и выход для подключения магнитофона на запись. Усилитель имеет характеристики: Номинальный диапазон воспроизводимых частот при неравномерности АЧХ 3 дб - 20 - 20000 гц. Максимальная чувствительность входа - 100 мв.
Читать дальше...
|
|
|
Авторизация
Облако тегов
Опрос
| Схемы каких устройств вам наиболее интересны? |
Интересные схемы |