Категории

Популярные схемы
Трансивер СТАР-8  
Трансивер СТАР-8Трансивер "СТАР-8" предназначен для работы телеграфом и телефоном в восьми диапазонах: трех участках диапазона 28 мгц (28 мгц, 28,5 мгц и 29 мгц) и диапазонах 21 мгц, 14 мгц, 7 мгц, 3,5 мгц и 1,8 мгц. Во всех этих диапазонах чувствительность приёмного тракта не хуже 1 мкв при отношении сигнал/шум 3:1. Избирательность по соседнему каналу не хуже 50 дб, и определяется в основном параметрами кварцевого фильтра. Динамический диапазон по забитию 70 дб. Ширина полосы пропускания при работе SSB - 2,4 кгц, и при работе CW - 0,8 кгц.

Читать дальше...


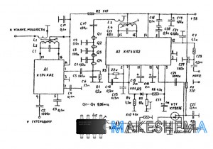
Схема тракта ПЧ SSB приемника  
Схема тракта ПЧ SSB приемникаЭтот тракт ПЧ предназначен для работы в составе коротковолнового приёмника или трансивера средней сложности. Принципиальная схема узла представлена на рисунке, как видно, в нём используются две одинаковые микросхемы К174ХА2, предназначенные для работы в составе AM трактов радиовещательных приёмников. Чувствительность тракта по антенну входу составляет 1 нкв/н при соотношении сигнал/шум 3:1, селективность при использовании четырёхзвенного кварцевого фильтра ПЧ при расстройке на 10 кгц не менее 50дб.

Читать дальше...


Схема трансивера SSB на 28 мгц  
Схема трансивера SSB на 28 мгцТрансивер предназначен для работы SSB в низкочастотном участке диапазона 28 мгц. Выходная мощность 0,5 вт, полоса пропускания по звуковой частоте приёмника и ширина спектра излучения 3 кгц несущая и нерабочая боковая полосы при передаче подавляются на 40 дб, при приёме нерабочая боковая полоса не подавляется (с целью упрощения схемы). Чувствительность приемного тракта при отношении сигнал/ шум 10 дб не хуже 0,3 мкв.

Читать дальше...


Схема SSB формирователя  
Схема SSB формирователяЭтот формирователь предназначен для работы в составе коротковолнового SSB передатчика или трансивера среднего класса. Принципиальная схема узла изображена на рисунке, как видно в нем используются две одинаковые микросхемы, предназначенные для работы в AM тракте радиовещательных приемников. Собственно формирователь выполнен на микросхеме А2, которая содержит гетеродин, усилитель промежуточной частоты, усилитель высокой частоты, смеситель и систему автоматической регулировки усиления.

Читать дальше...


Авторизация
Логин:
Пароль:
Напомнить пароль?

Облако тегов

Опрос
Схемы каких устройств вам наиболее интересны?



Интересные схемы